|
|
Untitled Document
Raw material dosing
Application
Gravimetric Dosing unit for raw materials like water, sugar glucose, etc.
for the production of a slurry mass as well as for a sugar solution for
pan coating with hard sugar, soft sugar or caramel sugar solution.
Unit configuration
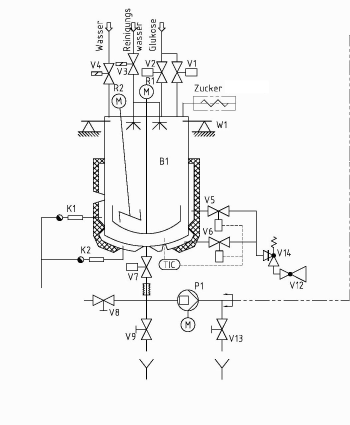
Weighing vessel with 400 litres capacity.
Bottom and cylindrical section can be heated separately with 3 bars steam
pressure
Wide paddle stirrer in the tank to facilitate heat exchange.
Compact stirrer with 3 blade propeller and dispersing disc.
Lid 1/3 opening
Dosing fittings according to costumer requirements.
Discharge pump.
Advantages
Compact and modular unit.
Special construction for glucose dosing allows exact dosing of small glucose
amounts.
Dosing accuracy 30 grams.
Second weighing point for dosing of small ingredients like colour, starch,
etc. with dosing accuracy according to the quantity is possible.
Different stirrers are available depending on the process requirements.
Scraper can be installed at the wide paddle stirrer for the production of
protein products.
The functional control can be programmed in the recipe. Possible functions
are for example mixing while dosing in coarse stream, set-point for the
dissolving temperature, heating bottom and/or cylindrical section, etc.
The unit construction conforms to HACCP standards.
Linking the dosing controller to an ACCESS databank enables the monitoring
and analysis of the product to IFS and IPC. The controller can be connected
to ERP.
Technical Data
Dimensions: HxBxT 1900x1200x1900 mm
Materials: stainless steel 1.4301(SS304), alternatively 1.4571(SS316Ti)
Weight: 700 kg
Voltage: 400 VAC, 3Ph 50 Hz
Compressed air: 6 bar
Weighing vessel:
Capacity: 400 l, heating jacket for steam, 3 bars, insulated
Ankerrührwerk: 31 rpm
Rapid mixer: 1500 rpm

P&ID Beispielschema
|
|
 |
|